各园区管理办公室,各街道办事处,管委会各部门和单位:
《武汉经开区交通运输突发事故应急预案》已经管委会同意,现印发给你们,请认真贯彻执行。
管委会办公室
2021年12月1日
(此件公开发布)
武汉经开区交通运输突发事件应急预案
1.总则
1.1编制目的
为切实加强全区交通运输应急管理工作,建立完善应急管理体制和机制,全面提高交通运输系统保障公共安全和应对突发事件的能力,有效防范与科学应对各类突发事件,保障公众的生命财产安全,维护社会和谐稳定。
1.2工作原则
(1)以人为本,科学决策。发挥政府公共服务职能,把保障人民群众生命财产安全放在首位,运用先进技术装备,充分发挥专家作用,实行科学民主决策,最大程度地减少交通运输安全事故及其造成的损害。
(2)预防为主,常备不懈。采用先进的预测、预防、预警和处置技术及设施,提高各类交通运输突发事件防范水平,提高救援装备技术水平和应急救援能力。坚持预防与应急相结合、常态与非常态相结合,做好应对交通运输突发事件的各项准备工作。
(3)统一领导,分级负责。在管委会统一领导下,建立健全分类管理、分级负责,条块结合的应急管理体制。交通运输各行业管理部门和区直各相关部门、各街道办事处及相关单位,按照各自职责分工和本预案的规定,共同做好交通运输突发事件应急处置工作。
(4)快速反应,保障有力。事件发生后,快速处置,有效实施紧急救援和交通检查、防御措施,尽快恢复运输秩序,避免发生次生、衍生事件。
1.3编制依据
依据《中华人民共和国突发事件应对法》《中华人民共和国安全生产法》《中华人民共和国公路法》《中华人民共和国道路交通安全法》《公路安全保护条例》《突发事件应急预案管理办法》《交通运输突发事件应急管理规定》《武汉市突发事件总体应急预案》《武汉市交通运输突发事件应急预案》《武汉经济技术开发区(汉南区)突发公共事件总体应急预案》等法律法规规章和文件规定,结合本区实际,制订本预案。
1.4适用范围
本预案适用于本区行政区划内的IV级(一般)及以上级别交通运输突发事件的应急处置,包括区内道路运输(公路客运、货运、站场)、公路(高速公路、省道、县道、乡道、村道、桥梁)、水上交通(境内长江段、内河段)等突发事件应急处置和归口协调的铁路、轨道交通突发事件应急处置。
IV级(一般)以下的交通运输突发事件,可参照本预案的规定执行。
1.5交通运输突发事件的类别
(1)道路运输突发事件(含城市公交、客运汽车、危化品运输、物流业等突发事件);
(2)公路突发事件;
(3)区内水域水上交通运输突发事件;
(4)交通工程突发事件;
(5)铁路行车事故;
(6)轨道交通突发事件。
1.6交通运输突发事件的等级
交通运输突发事件共分为四级:I级(特别重大)、II级(重大)、III级(较大)、IV级(一般)。具体划分标准以交通运输各行业标准为依据。
2.组织指挥体系与职责
2.1指挥机构
成立区交通运输突发事件应急指挥部(以下简称应急指挥部),由管委会副主任任指挥长,区住建局(交通运输局)局长任常务副指挥长,区住建局(交通运输局)分管领导、公安分局分管副局长任副指挥长。
成员由工委宣传部、区发改局、区城管执法局、区卫健局、区科经局、区住建局(交通运输局)、区民政局、区财政局、区自然资源和规划局、区水务湖泊局、区应急局、区商务局、区市场监管局、区生态环境分局、区公安分局、区交通大队、开发区消防大队、汉南区消防大队、区气象局等部门负责人,各街道办事处负责人组成。
应急指挥部下设办公室,在区住建局(交通运输局)办公,由区住建局(交通运输局)分管副局长担任办公室主任,成员由指挥部各成员单位联络员组成。主要职责是统一领导和指挥全区重特大交通运输突发公共事件的应急处理工作;检查督促有关部门和单位制定交通运输突发公共事件应急预案及有关应急准备工作;紧急调集和征用有关人员、物资、交通工具及相关设备、设施,组织力量处置重特大交通运输突发公共事件;检查督促有关部门和单位进行事故调查、善后及恢复正常秩序的工作。
2.2实施机构及职责
应急指挥部下设办公室作为常设办事机构,办公室主任由区住建局(交通运输局)分管领导担任。应急指挥部办公室对交通运营突发事件应急工作的主要职责是:
(1)组织落实区交通运输应急指挥部的各项工作部署,协调和调动成员单位做好交通突发事件应急工作;
(2)组织制订、修订本区交通突发事件应急预案,指导、督促相关部门和交通运营单位制订、修订相关应急预案;
(3)负责交通突发事件信息的接收、核实、处理、传递、通报、报告,执行区交通运输应急指挥部的应急指令;
(4)负责组织发布或配合上级单位发布关于交通运营突发事件及其处置情况的消息;
(5)负责本区应对交通突发事件的宣传教育和培训工作;
(6)负责收集分析相关工作信息,及时上报重要信息;
(7)负责组织本区交通突发事件的应急演练;
(8)负责建立交通突发事件应急工作联络员制度,牵头组织各成员单位交流沟通应急准备情况,共同研究应急工作中的问题。
(9)负责交通突发事件应急专家的联系工作;
(10)参与交通突发事件的调查与评估工作。
应急指挥部办公室设立接警台,接警电话为:027-84891003(白天),027-84851224(夜间)。
2.3成员单位及职责
(1)工委宣传部:牵头成立安全事件新闻应急机构,负责交通突发事件新闻应急处置的统筹、协调和指挥工作。按照程序,选择参与事件应急处理的相关部门负责人作为新闻发布人。提出交通突发事件新闻发布和报道工作意见,协调有关部门和单位做好交通突发事件新闻稿起草、记者接待、新闻发布和舆情收集工作。对于有影响的安全事件,第一时间报请管委会分管领导及主要领导参与新闻发布会。
(2)区科经局:负责组织协调通信运营企业处理交通突发事件中公众通信系统的应急恢复和保障工作;负责对电力企业开展应急救援抢修工作进行督促,做好交通突发事件有关电力应急处置的综合协调工作。
(3)区水务湖泊局:负责组织相关责任单位对交通突发事件中供水、排水设施的抢险救援和抗洪、排渍。
(4)区城管执法局:负责调集专业队伍对交通突发事件中城市道路、供气等市政设施的抢险救援;配合有关单位对交通事件中涉及地面、地下管线的抢险救援。
(5)区商务局:负责交通运营突发事件中生活必需品的调配和供应。
(6)区市场监管局:负责协调食品安全相关职能部门检查、监测交通运营突发事件现场的食品和饮用水安全情况,对涉及特种设备的事故提供处理意见。
(7)区公安分局:负责对交通发生运营突发事件现场施行保护、警戒,维护治安秩序;负责保护现场人员生命和财产安全,对事故可能危及区域内的人员组织疏散撤离,对人员撤离区域进行治安巡逻,参与伤员的搜救工作;负责重大刑事案件及恐怖事件的处置和调查;参与事故调查处理。
(8)区交通大队:负责组织指挥交通运营突发事件现场区域及周边道路的交通管制、分流、疏导以及临时交通管制信息的发布,维护现场及其周边交通秩序,确保抢险通道畅通。
(9)区消防大队:负责组织实施交通运营突发事件中灭火抢险救援工作;积极抢救被困人员;组织或参与火灾事故调查;其他有关应急处置工作。
(10)区卫健局:组织医疗救护队伍,对事故现场受伤人员实施分类紧急救治;通知有关医院做好接治抢救,负责统计救治伤员的伤亡情况;对事故现场及周边进行防疫和消毒。
(11)区住建局(交通运输局):综合协调各类交通运输安全事故的处置工作,保障运送事故救援人员、物资器材所需的交通工具,保障救援道路、水路的畅通。督促下属交通综合执法大队、道路运输事业发展中心、港航事业发展中心、公路事业发展中心等单位建立各专项应急处置方案,建立相应的应急队伍,配备相应的应急物资和装备。
(12)区民政局:负责协调处理死亡人员殡葬事宜。
(13)区财政局:负责安排落实交通运营突发事件救援、善后处置和交通设施工程修复所需的资金。
(14)区自然资源和规划局:提供有关地质灾害的监测、预报信息。
(15)区生态环境分局:对现场环境质量进行监测,提供相关监测数据;对事故现场有毒有害危险化学品提出处置意见。
(16)区应急局:配合做好应急救援工作,协助做好事故调查处理工作。
(17)区气象局:提供天气监测和气象灾害预报的信息。
(18)各街道办事处:按照属地管理的原则,积极配合应急指挥部的工作,将居民撤离至指定区域,并协助做好治安管理工作。
(19)事故单位及其主管部门:积极迅速全力组织自救,配合应急部门做好应急处置工作,提供事故现场、对周边环境可能造成的影响及事故可能产生的后果等情况,同时提供必要的应急设备工具。保障救援人员所需的食物、饮品供应,提供休息场所及其他生活必需品。
(20)其他相关部门:根据部门职责配合做好应急抢险救援工作,服从应急指挥部的统一安排。
2.4应急工作组及职责
应急指挥部根据实际需要设立现场救援组、安全保卫组、医疗救护组、交通运输组、现场监测组、设备物资保障组、资金保障组、生活保障组、宣传报道组等工作组。
2.4.1现场救援组
组织行业技术专家、专业救援队伍开展救援工作,扑灭交通事故酿成的火灾,抢救事故中的遇险人员,处置事故中泄漏的危险物品。根据实际情况由区住建局(交通运输局)综合协调,区公安分局、区消防大队、区交通大队及区住建局(交通运输局)下属交通综合执法大队、道路运输事业发展中心、港航事业发展中心、公路事业发展中心等单位分别负责。
2.4.2安全保卫组
做好事故现场及周边的警戒和安全保卫;组织群众疏散和撤离危险现场;实施现场交通管制,指挥疏导车辆,维护现场秩序和交通秩序。区域水上安全事件由区住建局(交通运输局)负责,区公安分局、区交通大队、区消防大队、长江海事处、公安水上派出所配合;其他交通运输安全事件,由区公安分局负责,区交通大队、区消防大队参与。
2.4.3医疗救护组
由区卫健局牵头负责。组织医疗救护队伍,对事故现场受伤人员实施紧急救治;通知有关医院做好接治抢救,对事故现场及周边进行消毒防疫。
2.4.4交通运输组
保障运送事故救援人员、物资器材所需的交通工具,保障救援道路、水路的畅通;依法对相关道路、水路采取交通管制。由区住建局(交通运输局)综合协调,交通大队、长江海事局、长航公安派出所等单位配合。
2.4.5现场监测组
对现场环境质量和天气状况进行监测,提供相关监测数据;对事故现场有毒有害危险化学品提出处置意见;提供应急救援所需的有关气象资料。环境质量由区生态环境分局负责,天气状况由区气象局负责。
2.4.6设备物资保障组
提供事故现场施救所需的施工机械和其他设备;提供抢险救援的器材和物资等。新闻应急工作所需的交通工具保障、通信保障、办公场所等也应纳入设备物资保障范围。由区住建局(交通运输局)负责,区公安分局、区城管执法局等部门配合。
2.4.7资金保障组
预支重特大交通应急救援经费;事故救援工作结束后,按照现行事权、财权划分和分级分担的原则拨付资金。由区财政局牵头负责。
2.4.8生活保障组
保障救援人员所需的食物、饮品供应,提供休息场所及其他生活必需品。由区民政局牵头负责,事故单位及其上级主管部门配合。
2.4.9宣传报道组
对交通运输安全事件及处理情况进行宣传报道。由工委宣传部牵头成立安全事件新闻应急机构,负责安全事件新闻应急处置的统筹、协调和指挥工作。选择参与事件应急处理的相关部门负责人作为新闻发布人。
2.5专家组及职责
应急指挥部设立非常设的应急工作专家咨询组,由交通运输应急办牵头组织,成员由交通、公安、消防、安全生产、环保、特种设备、卫生防疫、防化等方面的专家组成;区相关部门和单位及应急协作单位的高级专业技术人员、高级管理人员组成。主要职责是:
(1)参与拟定、修订与交通运输相关的各类突发事件应急预案及有关规章制度;
(2)负责对应急准备以及应急行动方案提供专业咨询和建议;
(3)负责对应急响应终止和后期分析评估提出咨询意见;
(4)承办应急指挥部委托的其他事项。
(5)参与事件调查。
3.预防预警
区住建局(交通运输局)及下属单位(交通运输综合执法大队、道路运输事业发展中心、港航事业发展中心、公路事业发展中心、物流事业发展中心)要针对各种可能发生的突发事件,完善监测预警机制,开展风险分析,做到早发现、早报告、早处置。要充分利用现有交通网络资源,建立突发事件监测预警信息系统,及时发布预警信息。
3.1预警信息来源
(1)区自然资源和规划局提供有关地质灾害的监测、预报信息;
(2)区水务湖泊局提供有关江河、湖泊的相关水文监测信息;
(3)区气象局提供天气监测和气象灾害预报的信息;
(4)区卫健局提供公共卫生突发事件的相关信息;
(5)区商务局提供有关重点或紧急物资应急运输需求的信息;
(6)区公安分局监测重大交通安全、刑事和社会安全突发事件,预报可能引起交通突发事件的信息;
(7)铁路、民航、水路、公路、邮政、城市公交和轨道交通等部门和单位监测、预报交通运输安全事故的信息。
3.2预警级别
交通运输突发公共事件预警级别分为I级(特别严重)、II级(严重)、III级(较重)、IV级(一般)四级,依次用红色、橙色、黄色和蓝色标示。预警级别主要依据已经发生或潜在的自然灾害、事故灾难、社会安全事件、公共卫生突发事件、重要物资短缺事件,可能造成铁路、民航、水路、公路、邮政、城市公交和轨道交通等交通运输突发公共事件的紧急程度、危害程度和影响范围确定。具体划分标准以交通运输各行业标准为依据。
对一些比较敏感或发生在敏感地区、敏感时间,或可能演化为特别重大、重大突发公共事件的信息报送和分级处理,不受分级标准限制。
3.3预警发布
区住建局(交通运输局)应急处置中心接到报警信息后,对报警信息加以记录和核实,并对照各行业标准判定预警级别,逐级上报。IV级交通运输突发事件的预警信息由区住建局(交通运输局)依据本行业的相关标准予以发布。III级以上的交通运输突发事件的预警信息应报至应急指挥部办公室和管委会,由管委会或者应急指挥部确定预警范围和预警方式,并予以发布。
4.应急处置
4.1预案启动
交通运营突发事件发生后,按照“应急预案启动—分级处置—应急报告—应急发布”的工作程序进行应急处理突发事件。
交通运营部门必须立即上报区交通运输突发事件应急指挥部。应急指挥领导部根据突发事件危害程度提出启动本预案的要求,并确定现场指挥部地点,必要时任命现场指挥。
4.2分级响应
4.2.1 IV级以下交通运输突发事件应急处置程序
(1)区住建局(交通运输局)及下属单位(交通运输综合执法大队、道路运输事业发展中心、港航事业发展中心、公路事业发展中心、物流事业发展中心)应急处置中心接到突发事件报告后,要立即向本部门和单位领导报告。同时,依据本行业的相关标准,确定事件的性质、类别与等级。
(2)当确定为IV级以下交通运输突发事件后,各部门和单位应急处置中心要立即启动相关应急处置预案,组织本行业救援力量实施现场救援,并在1小时内向指挥部办公室报告,由指挥部决定是否需要启动本预案。
(3)当需要请求上级支援时,各部门和单位要向指挥部办公室报告并提出支援的具体内容,由指挥部办公室组织支援。
4.2.2 IV级及IV级以上交通运输突发事件应急处置程序
(1)当确定为IV级及IV级以上交通运输突发事件后,各部门和单位应急处置中心应立即向指挥部办公室报告。同时,实施现场救援,组织先期处置、控制事态。
(2)指挥部办公室接到报告后,要迅速调查核实,然后向指挥部报告。
(3)根据指挥部的指令,指挥部办公室迅速组织和协调各方面力量以最快速度赶赴现场进行应急处置,同时密切关注事件的发展趋势。当交通运输突发事件达到III级或III级以上时,指挥部立即向管委会报告。
(4)各应急救援力量根据指挥部指令和本预案要求以及事故现场情况进行施救。
(5)由市级以上人民政府及其部门统一指挥处置的交通运输突发事件,管委会及相关部门做好配合工作。
具体应急处置措施按照公路、水路、道路运输等行业应急预案实施。
4.3信息共享和处理
4.3.1通报要求
(1)突发事件发生后,运营主体单位应及时、准确地向区住建局(交通运输局)报告突发事件的有关情况,并提出发布、调整和解除预警信息的建议。
(2)报告突发事件信息时,应当做到及时、客观、真实,不得迟报、谎报、瞒报、漏报。
(3)准确:报告内容要真实,不得隐瞒、虚报、漏报;
(4)直报:发生一般、较大、重大、特别重大事件时,运营主体单位可直接向交通运输突发事件应急指挥部报告;
(5)续报:事件发生期间应连续上报事件应急处置的进展情况。
4.3.2突发事件报告内容
信息发布应明确事件的地点、事件的性质、人员伤亡和财产损失情况、救援进展情况、事件区域交通管制情况以及临时交通措施等。
(1)发生时间、地点;
(2)事故单位名称、负责人、联系电话和地址;
(3)事故现场情况;
(4)事故概况及原因(已确定原因时);
(5)人员伤亡情况及设备损坏情况;
(6)已经采取的措施或是否需要救援;
(7)其他应当报告的情况及要求;
(8)事故报告后出现新情况的,应当及时补报。
4.3.3信息发布的要求和渠道
(1)信息发布要求
交通运营突发事件和应急响应的信息实行统一、快速、有序、规范管理。
交通运营突发事件应急信息的公开发布按照国务院有关规定执行。
(2)信息发布渠道
属于Ⅱ级和Ⅰ级响应行动的交通运营突发事件,信息发布由市委宣传部按省、国务院应急委的要求组织发布。
属于Ⅲ级响应行动的交通运营突发事件,信息发布由市委宣传部按武汉市交通应急指挥部的要求组织发布。
属于Ⅳ级响应行动的交通运营突发事件,信息发布由工委宣传部按区交通应急指挥部办公室和区应急办的要求组织发布。
5.后期处理
5.1应急解除
(1)应急解除判别指标
① 险情排除,交通恢复畅通或者运营;
② 现场抢救活动(包括人员搜救、火灾爆炸危险或者危险隐患排除等)结束;
③交通运输突发事件造成的污染损害基本得到控制和消除;
④受危险威胁人员安全离开危险区并得到妥善安置;
⑤紧急运输任务完成;
⑥突发公共卫生事件宣布终止。
(2)宣布应急状态解除
上述条件具备后,由宣布启动应急状态的机构宣布解除应急状态,各职能部门和单位根据应急状态结束的指令逐级下达应急状态解除命令。
(3)恢复运营
应急状态解除后,尽快恢复行车,降低对社会和城市交通的影响。
5.2善后处理
由受交通运输突发事件影响区域街道办事处牵头,事件单位及其上级主管部门、区总工会、区住建局(交通运输局)和公安、应急、卫健、民政等部门配合,做好事件伤亡人员家属的安抚工作,依据法律、法规和政策规定负责事件遇难者及其家属的善后处理及受伤人员的医疗救助等工作。
应急处置过程中人员善后和物资征用补偿,按照国家有关规定进行。
5.3社会救助
交通运营突发事件应急过程中和应急处置结束后的个人、组织或境外机构的物资和资金等社会救助,由区民政局参照有关规定执行。
5.4保险
交通运营突发事件发生后,保险机构及时开展应急人员保险受理和受灾单位及受灾人员保险理赔工作。
5.5调查、评估和总结
5.5.1事件调查
(1)Ⅳ级交通运营突发事件由应急指挥部牵头或由其指派有关部门和单位成立调查组进行调查。
(2)Ⅲ级交通运营突发事件由区交通运输专业应急办牵头或由其指派有关部门和单位成立调查组进行调查。
(3)Ⅱ级、Ⅰ级交通运营突发事件的调查按照省人民政府或国务院有关规定实施。
(4)交通运营突发事件中有关事故的调查按照国家法律、法规规定实施。
5.5.2评估和总结
应急状态解除后,现场各应急处置部门应整理和审查所有的应急记录和文件等资料,总结和评估导致应急状态的突发事件发生原因和在应急期间采取的主要行动和措施,必要时提出修订本预案的建议,并及时做出书面报告。
(1)Ⅳ级交通运营突发事件应急处置结束后,应急指挥部组织交通运营企业、参与应急救援工作的相关成员单位进行评估和总结,在一周内向区交通运输应急指挥部提交书面总结评估报告,并报区应急办。
(2)Ⅲ级交通运营突发事件应急处置结束后,区交通运输应急指挥部组织有关部门和单位、相关专家进行评估和总结,在20天内向市人民政府提交书面总结评估报告。
(3)Ⅱ级、Ⅰ级交通运营突发事件,按《国家处置交通运营突发公共事件应急预案》、《湖北省突发公共事件总体应急预案》要求进行总结评估。
5.5.3总结评估报告内容
总结评估报告应包括以下内容:
(1)发生突发事件的交通基本情况。
(2)交通突发事件发生原因、发展过程及造成的后果(包括人员伤亡、经济损失)分析与评价。
(3)采取的主要应急响应措施及其有效性。
(4)主要经验教训和突发事件责任人及其处理结果等。
5.6责任与奖惩
交通运输突发事件应急处置工作实行行政领导负责制和责任追究制。
对在交通运输突发事件应急管理工作中做出贡献的先进集体和个人,按照相关规定予以奖励。
对在交通运输突发事件发生后,迟报、漏报、瞒报、谎报、误报事件情况和在处理重特大交通运输突发事件中玩忽职守、不听从指挥、相互推诿,或者在紧要关头临阵逃脱的,视其情节和危害后果,由所在单位或者上级机关给予行政处分;构成犯罪的,提请司法机关依法追究刑事责任。
6.培训、演练与备勤
6.1培训与宣传
应急指挥部及相关单位应针对交通运输突发事件,定期或者不定期组织有关人员开展各类培训,使其熟悉应急预案,掌握应急处理措施,提高应急处理能力。指挥部办公室负责组织制订交通运输突发事件防范应对宣传方案,并由交通运输主管部门组织相关单位实施。
6.2演练
指挥部办公室负责组织交通运输突发事件应对的综合演练,做好跨部门之间的协调配合及通信联络,确保应急状态下的有效沟通和统一指挥。每年至少组织一次交通运输综合桌面演练。每两年至少组织一次交通运输综合实战演练。公路、港航、运管等各成员单位,每年组织开展一次交通运输突发事件专项应急演练,提高应急实战能力。
6.3备勤
6.3.1专业备勤
应急指挥部及相关成员单位要根据各自工作特点,针对可能发生的交通运输突发事件,制订相应的预防措施和应急准备,建立应急抢险救援专业队伍,配备抢险救援设备,并将专业队伍人员名单和抢险设备清单报指挥部办公室备案。
6.3.2日常备勤
建立各成员单位信息联络机制,明确成员单位负责人、责任部门、联络员及其通讯方式。成员单位负责人应当保持24小时通讯畅通;责任部门和单位做到人员、车辆24小时值守备勤;做好各种技术设备、装备、工具等日常维护、保养,保证其处于良好技术状态。成员单位负责人、责任部门、联络员发生变动时,要及时报指挥部办公室备案。
7.保障措施
7.1通信与信息保障
指挥部办公室与各成员单位建立交通运输应急平台,并实现与区应急平台间的互联互通;购置配备相应的通讯设备,保证应急期间通信联络的需要;建立并完善全区交通运输信息库、救援力量和资源信息库,规范信息获取、分析、发布、报送格式和程序,做到信息资源共享。
7.2队伍保障
指挥部和相关成员单位根据应急实际需要和特点,建立交通运输应急救援专业队伍。其他成员单位根据本预案规定的职责分工,做好应急救援力量准备,建立并完善以公安、消防、卫生队伍为骨干的应急救援队伍。
7.3装备物资保障
指挥部和相关成员单位根据交通运输突发事件应急管理工作特点,配备有关专用救援装备器材。建立应急装备的储备制度和应急装备类型、数量、性能和存放位置的档案管理制度。指挥部办公室负责指导、监督交通运输应急装备保障落实工作。
7.4资金保障
交通运输突发事件后,经批准启用本级财政预备费和储备的应急救援物资,必要时调用其他急需物资、设备、设施、工具。财政部门应当保障交通运输突发事件的应急处置资金,及时拨付应急资金。各成员单位用于交通运输突发事件应急的必须经费,经指挥部办公室审核后,报财政部门核拨。财政部门应快速拨付应急资金,具体遵照相关财政制度及管理办法。
8.附则
本预案由区住建局(交通运输局)负责制订和修订,报管委会审定后发布。有下列情况发生,应当及时更新:
1.预案中涉及的组织机构发生重大变化;
2.演练或者实践中发现预案存在重大缺陷。
指挥部各成员单位及各相关企业应当根据本预案更新情况,及时修订完善本部门、单位和行业相关应急预案。
本预案自印发之日起施行。
8.3预案备案
本预案抄送武汉市交通运输局备案。
本预案分级标准有关数量的表述中,“以上”含本数,“以下”不含本数。
附件:1.应急预警发布流程图
2.应急响应程序图
3.现场救援组处置流程图
4.医疗救护组处置流程图
5.设备物资保障组处置流程图
6.资金保障组处置流程图
7.交通运输组处置流程图
8.安全保卫组处置流程图
9.宣传报道组处置流程图
附件1
应急预警发布流程图

附件2
应急响应程序图

附件3
现场救援组处置流程图

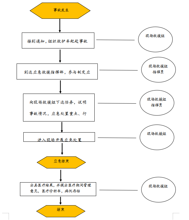
附件4
医疗救护组处置流程图

附件5
设备物资保障组处置流程图

附件6
资金保障组处置流程图

附件7
交通运输组处置流程图

附件8
安全保卫组处置流程图

附件9
宣传报道组处置流程图

主办单位:中共武汉经济技术开发区工委(汉南区委)党政办公室
承办单位:武汉经济技术开发区(汉南区)城市运行管理中心
备案证编号:鄂ICP备2022016438号-1©1997- 版权所有
鄂公网安备 42011302000122号 网站标识码:4201130014